一品阁免费论坛

利用計劃

辦事人打造結果、存在的養育那么將來
以后地位:首頁>利用計劃

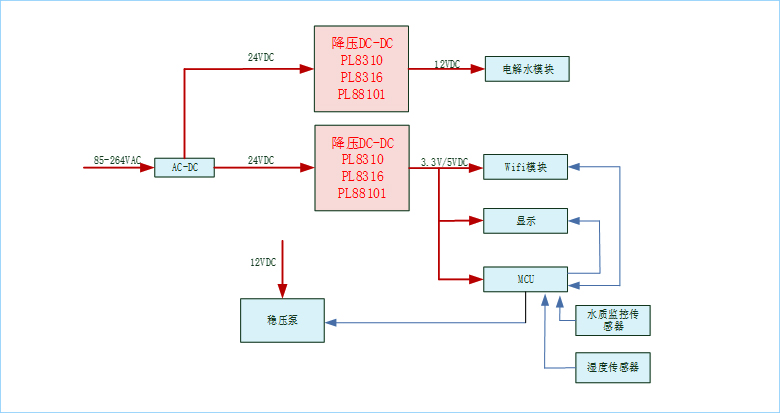
家電公用DC-DC處理計劃

時候:2024-01-12   拜候量:3825
【 一、直流電扇電源利用計劃 
fan.jpg
【 二、電飯煲電源利用計劃 
rice.jpg
【 三、清水器電源利用計劃 

water.jpg

【 四、直流變頻空調電源利用計劃 

air.jpg

【 產物選型表 

產物型號 輸出電壓(V)

最大輸

電流(A)

產物描寫 封裝 典范利用處景 正文
PL8310x 4.5-32 1 降壓轉換器 SOT23-6/SOP8 MCU、Wifi、藍牙模組、 繼家電、顯示屏用電供電 功效兼容:MP2454/SY8291F
PL8301 4.5-40 1.5 降壓轉換器 SOT23-6/ESOP8

MCU、Wifi、藍牙控制器

、中間繼電器產品、顯露供水電源模塊

功效兼容:L7981/XL1509
PL8317G 4.5-32 1.2 降壓轉換器 SOT23-6

MCU、Wifi、藍牙功能

、繼物品、顯出供電設備外接電源

功效兼容:MP2451/SY8201
PL8205x 4.5-32 3.5 降壓轉換器 ESOP8

機械設備驅動下載、MCU、繼電熱器

、展現供電系統交流電源

Pin兼容:TPS54331/ SCT2430/TPS5405
PL8810x 4.5-55 0.6 降壓轉換器 SOT23-6/SOP8

MCU、Wifi、藍牙版塊

、繼電商、顯示屏供電公司24v電源

Pin兼容:MP2451/ MP2459/LV3842


上一篇:車載電子公用DC-DC處理計劃

下一篇:一品閣免費論壇:儲能電源、充電寶公用計劃

采辦樣品

采辦樣品

微信掃一掃

微信接洽
前往頂部